Desarrollo de Ingeniería para Infraestructura de Gas Natural

Infraestructura de Gas Natural

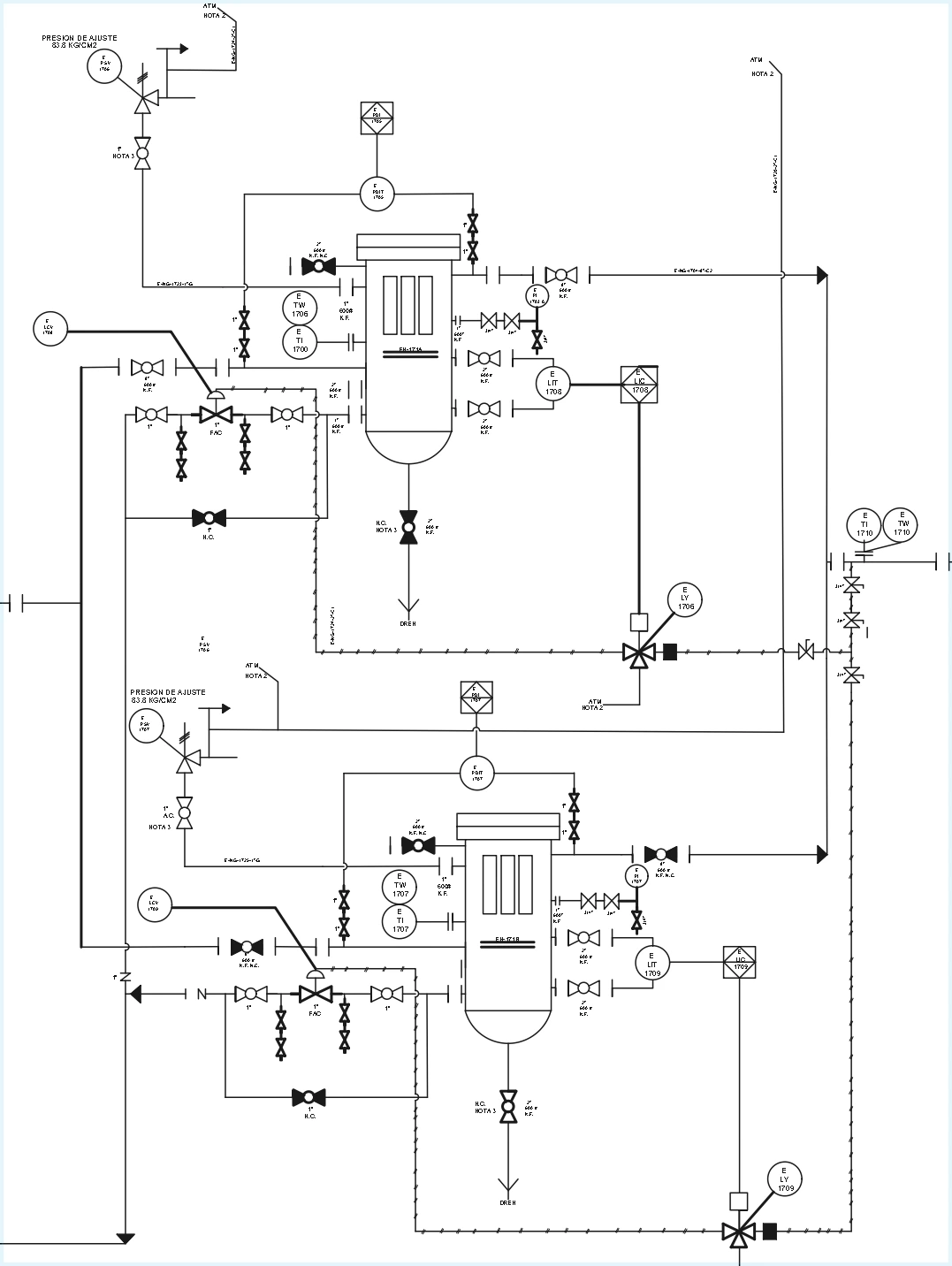
En ICSI ofrecemos servicios de desarrollo de ingeniería especializados para la infraestructura de transporte, regulación y medición de gas natural, garantizando soluciones seguras, eficientes y alineadas con los estándares técnicos y normativos nacionales e internacionales.

Nuestro equipo de ingenieros combina experiencia en campo, conocimiento normativo y herramientas tecnológicas de vanguardia para diseñar, optimizar y modernizar los sistemas de transporte que conforman la cadena de valor del gas natural.

En ICSI, diseñamos el futuro energético con proyectos sólidos, precisos y confiables.

Beneficios del desarrollo de ingeniería con ICSI

Transformamos la experiencia técnica en soluciones que impulsan la eficiencia, seguridad y sostenibilidad del sistema gas natural.

Ingeniería a la medida

Soluciones personalizadas conforme a las condiciones operativas del cliente.

Estándares y normativa rigurosa

Cumplimiento con las AGA, API, NOM, RES y estándares nacionales e internacionales aplicables.

Integración completa de sistemas

Integración total con los sistemas de separación y filtrado, medición, regulación, seguridad y comunicación.

Diseño para la excelencia operativa

Proyectos diseñados para eficiencia, confiabilidad y seguridad operativa.

Soporte técnico integral

Acompañamiento técnico desde la concepción hasta la ejecución del proyecto.

Gestión regulatoria y gubernamental

Seguimiento y representación ante las entidades gubernamentales como CENAGAS, ASEA y CNE.

¿Listo para impulsar su eficiencia?

Hablemos sobre cómo nuestras soluciones pueden transformar su operación.